电话:400-188-1986

产品

GBV200比例多路阀

PDF文档下载

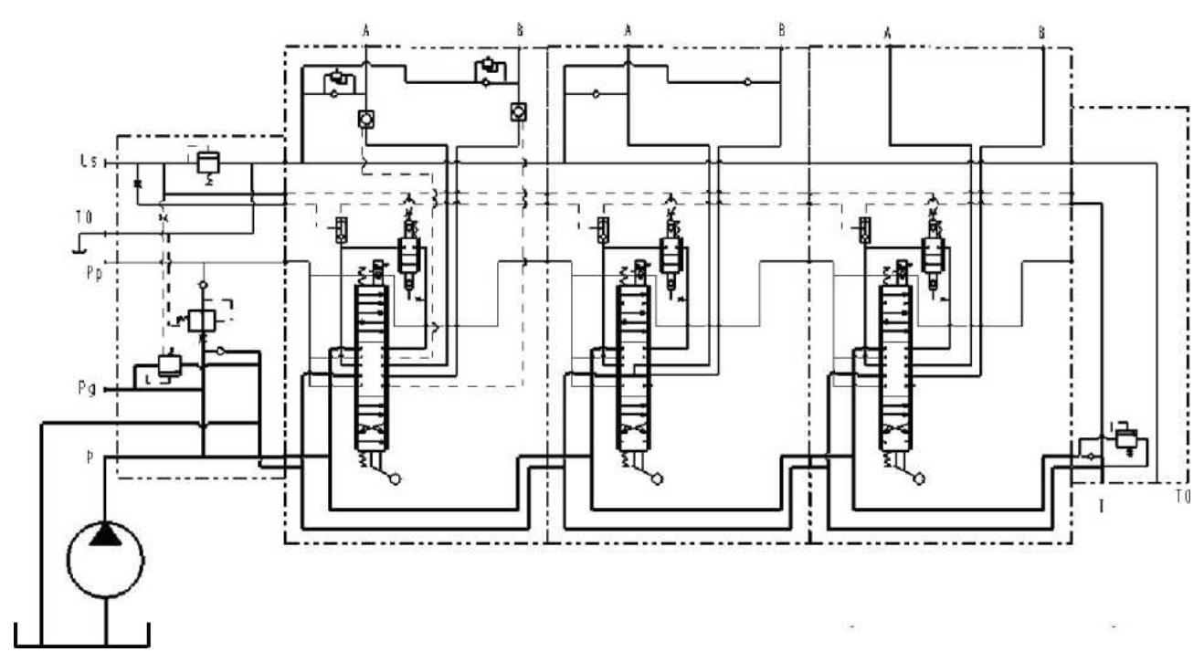
国瑞液压自主研发并获得行业一致好评的带负载感应和后置式压力补偿的比例多路阀,可实现比例分流,主阀芯复位均采用弹簧复位方式,可提供较佳的流量特性和低液动力。具有以下优势:

  • 最大流量220L,额定压力31Mpa
  • 后置式压力补偿技术,实现同步性比例式分流
  • 灵敏的负载敏感比例控制技术,确保较高精度较高效能操控
  • 体积紧凑,且功能强大
  • 较高性价比,可定制化,可成套系统供应

技术参数

标准阀芯的流量特性曲线

线性节流槽阀芯的流量特性曲线

用于变量泵的电液比例控制系统(后置式压力补偿)

用于定量泵的电液比例控制系统(后置式压力补偿)

用于变量泵的电液比例控制系统(前置式压力补偿)

用于定量泵的电液比例控制系统(前置式压力补偿)

产品外形

国瑞液压GBV200负载敏感多路阀,广泛应用于工程机械、矿山机械、船舶机械等需要精确控制的应用领域。

应用领域

相关产品

国瑞液压,设计制造高品质液压元件,提供系统解决方案。

在线留言

敬请填写以下信息,我们的服务团队将在24小时内,为您提供一对一专业服务。